- 地址:南京市江宁区开发区胜利路12号
- 电话:+025 52395620
- 传真:+025-52124028
- 邮箱:sales@nj3a.com
- 网址:www.mepsnet.com
矿渣微粉
- 产品介绍
- 工作原理
- 特点
- 技术指标
矿渣微粉原料仓
产品概述
粒化高炉矿渣经过水的急冷而得到的一种具有很潜在活性1-3mm的玻璃体结构材料。我各类高炉粒化矿渣的化学成分大致相同,主要成分为:SIO2、CAO、AI2O3、MGO及少数FE2O3等,但活性相差甚远。水淬矿渣的潜在活性可以通过机械激活即磨细来产生。粒度越细活性越大。当矿渣粉研至比表面积为420?/Kg以上,水淬矿渣潜在的水硬性就能充分发挥出来。可用作高强、超硬水泥和混凝土中的参合料,最大参合率可达70%。另研究显示,矿渣微粉的作用十分广泛,它不仅用于水泥、混凝土范畴,其它工业领域如沥青胶凝材料、工业填料、涂料、肥料等也能应用。
矿渣微粉成品仓
矿渣微粉生产线一角
社会效益
该工程可以产生如下效益:
减少大气污染:渣微粉可等量代替混凝土中的水泥用量,而水泥在生产过程中要向空气中排放大量CO2,据统计,每生产1吨水泥熟料要向大气排放1吨CO2,若按年产30万吨CO2排放量,大大减轻了大气层中CO2积累量,对减轻地球温室效应起了一定的作用。
节约能源:生产1Kg水泥熟料消耗418KJ的热量和约0.065KWH的电力,按年产30万吨矿渣微粉替代水泥计算,年可节约5万吨标煤。由此可见,矿渣微粉的开发可节省大量能源。
经济效益:粒化高炉矿渣微粉的开发,提高了废渣自身的经济价值,按现行每吨矿渣微粉价为425#普通水泥价的65%计算,约为182元/吨,年产30万吨全年营业收入5460万元,比纯高炉水渣的营业收入增加3倍,估计吨粉增加效益约40-60元/吨(加工成本80-100元、吨粉)
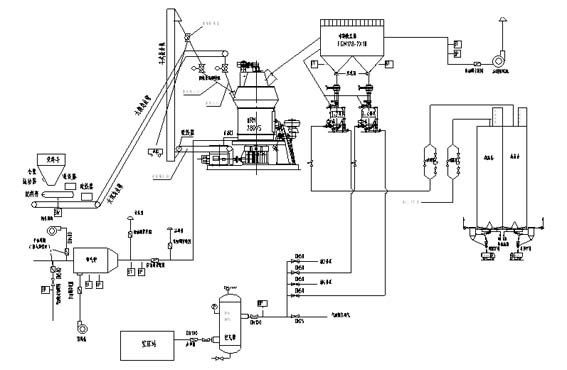
矿渣微粉生产工艺流程图
粒化高炉矿渣微粉特性
粒化矿渣粉作为高性能混凝土的新型掺和料,具有该善混凝土各种性能的优点。具体表现为:
新拌料粒化高炉矿渣微粉混凝土保水性、可解性好、泌水少。具有良好的工作性。
水化析热速度慢,有利于改良大体积混凝土内部温升引起的裂缝。
产生较多的钙矾石微晶,补偿因混凝土中细粉过多引起的收缩。
硬化混凝土具有良好的抗硫酸侵蚀性、搞氯盐渗析、抗海水侵蚀性、抗碳化、抗碱——集料反应的性能。
提高混凝土的长期强度,具有良好的耐久性和耐磨性。
国家对于用水泥和混凝土中的粒化高炉渣粉的生产、检验已有国家标准GB/T10846-2000,粒化高炉矿渣微粉是对炼铁废渣的二次开发,是一项利废工程,每年可节约大量废渣堆积土地并减少废渣对土地的改性污染。

苏公网安备 32011502010397号